سعی بر آن است که مطالب مرجع تخصصی آب و فاضلاب شامل مسایل ، مقالات و اخبار عمران آب و فاضلاب,آب و فاضلاب و به صورت تخصصی فرآیند های تصفیه آب و فاضلاب،مهندسی آب و فاضلاب و صنعت آب و فاضلاب باشد.
دانشنامه آنلاین آب و فاضلاب
رشته های مرتبط:مهندسی عمران آب و فاضلاب،مهندسی تکنولوژی آب و فاضلاب،مهندسی آب و فاضلاب،محیط زیست،مهندسی بهداشت محیط،مهندسی آب،مهندسی شیمی و...
امیرحسین ستوده بیدختی

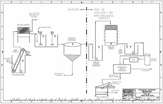
عکس های آب وفاضلابی-فلودياگرام هاي تصفيه و شبکه2
پیج ثابت
1393/11/01
امیرحسین ستوده بیدختی
با توجه به تغییرسرور عکس ها،کیفیت آنها افزایش دادم و برای تغییر نکردن زمان بارگذاری تعداد عکس ها در هر صفحه را کاهش داده ام ولی در کل تمام عکس ها در دسترس قرار دارند.
صفحات مهم
برچسب ها
آب
فاضلاب
تصفیه آب
تصفیه فاضلاب
میکروبیولوژی
محیط زیست
فرآیند تصفیه فاضلاب
فرآیند تصفیه آب
آلودگی
آزمايش
تصفیه خانه
آزمایش
شيمي آب
آب زیرزمینی
گندزدایی
تصفیه خانه آب
ضدعفوني كننده
پمپ
فاضلاب صنعتی
تصفیه خانه فاضلاب
خوردگی
منابع آب
آب آشامیدنی
کلر
نانو
پمپاژ
اسمز معکوس
کیفیت آب
لوله
رسوب گذاری
تصفیه
دفع فاضلاب
شبكه جمع آوري
بحران آب
جمع آوری فاضلاب
آبیاری
هیدرولوژی
سختی آب
باکتری
آب و فاضلاب
ایستگاه پمپاژ
انواع خوردگی
فیلتراسیون
سختی
سد
بیماری
کلرزنی
سیستم های آبیاری
شیمی آب
RO
میکروارگانیسم
نرم افزار
آزمایشگاه
لجن فعال
زهکشی
تصفیه فاضلاب صنعتی
انعقاد
تأمین منابع آب
Reverse Osmosis
مخازن
وسایل آزمایشگاه
سازه آبی
سیالات
صرفه جویی
چاه
تصفیه آب صنعتی
آب آشاميدنى
نیترات
مصرف بهینه
لخته سازی
هیدرولیک
فیلتر
آب شرب
کربن فعال
آب معدنی
لوله فاضلاب
ازن
جلبک
آبرسانی
انتقال آب
آبرسانی شهری
بركه تثبیت
تصفيه فاضلاب
بهره برداری
تصفیه آب و فاضلاب
سیستم آبرسانی
آب آشاميدني
uv
شبكه آبرسانی
استاندارد
شبكه آب
دبي
تاریخچه
جريان
GIS
بیولوژیکی
قنات
جذب سطحی
آب شناسی
پساب
سرریز
رزین
کیفیت
سختي گير
آب شیرین کن
لجن
گندزدايی
سیستم اطلاعات جغرافیایی
آلاینده
بهداشت محیط
شیمی
بتن
WATER
تصفيه آب
صنعت آب و برق
مصرف آب
فیلتراسیون غشایی
بهداشت آب
مدل سازی اطلاعات ساختمان
مدلسازی اطلاعات ساختمان
آب بحساب نيامده
آب بطری شده
صنعت آب
نمونه برداری
تصفیه خانه فاضلاب
رودخانه
آلاینده آب
خاک
روز جهانی آب
تصفیه خانه فاضلاب شهری
ته نشینی
نانو فيلتراسيون
شبکه جمع آوری
تصفيه
حفاری
سپتیک تانک
آرسنیک
پساب صنعتی
فاضلاب شهری
هیدروژئولوژی
رواناب
نیتریت
استفاده مجدد فاضلاب
خوردگی فلزات
اﺳﺘﺨﺮ
روان آب
سپتیک
دستورالعمل
ميكروارگانيسم
كيفيت
بهداشت
ایمنی
عمران
نقشه
بهداشت محيط
شبكه توزیع آب
شیر
شیر آلات
بیماری
خشكسالي
سازه بتنی
تصفیه خانه
سولفات
کانال
آبیاری تحت فشار
مصالح
صنعت آب و فاضلاب
فسفات
Wastewater
تاسیسات آبرسانی
Hardness Water
آب بند
ضربه قوچ
Water Stop
نقشه برداری
همایش
کتاب
کاویتاسیون
كلریناسیون
آب سطحی
استریلیزاسیون
کلی فرم
کشت باکتری
شبكه فاضلاب
مواد منعقد کننده
کلرسنجی
لوله آب
زغال فعال
کشاورزی
وبا
جریان
تلفات آب
DO
COD
کدورت
سيلاب
کیفیت میکروبی آب
واتر استاپ
ددت
حفر چاه
فاضلاب
تصفیه آب
تصفیه فاضلاب
میکروبیولوژی
محیط زیست
فرآیند تصفیه فاضلاب
فرآیند تصفیه آب
آلودگی
آزمايش
تصفیه خانه
آزمایش
شيمي آب
آب زیرزمینی
گندزدایی
تصفیه خانه آب
ضدعفوني كننده
پمپ
فاضلاب صنعتی
تصفیه خانه فاضلاب
خوردگی
منابع آب
آب آشامیدنی
کلر
نانو
پمپاژ
اسمز معکوس
کیفیت آب
لوله
رسوب گذاری
تصفیه
دفع فاضلاب
شبكه جمع آوري
بحران آب
جمع آوری فاضلاب
آبیاری
هیدرولوژی
سختی آب
باکتری
آب و فاضلاب
ایستگاه پمپاژ
انواع خوردگی
فیلتراسیون
سختی
سد
بیماری
کلرزنی
سیستم های آبیاری
شیمی آب
RO
میکروارگانیسم
نرم افزار
آزمایشگاه
لجن فعال
زهکشی
تصفیه فاضلاب صنعتی
انعقاد
تأمین منابع آب
Reverse Osmosis
مخازن
وسایل آزمایشگاه
سازه آبی
سیالات
صرفه جویی
چاه
تصفیه آب صنعتی
آب آشاميدنى
نیترات
مصرف بهینه
لخته سازی
هیدرولیک
فیلتر
آب شرب
کربن فعال
آب معدنی
لوله فاضلاب
ازن
جلبک
آبرسانی
انتقال آب
آبرسانی شهری
بركه تثبیت
تصفيه فاضلاب
بهره برداری
تصفیه آب و فاضلاب
سیستم آبرسانی
آب آشاميدني
uv
شبكه آبرسانی
استاندارد
شبكه آب
دبي
تاریخچه
جريان
GIS
بیولوژیکی
قنات
جذب سطحی
آب شناسی
پساب
سرریز
رزین
کیفیت
سختي گير
آب شیرین کن
لجن
گندزدايی
سیستم اطلاعات جغرافیایی
آلاینده
بهداشت محیط
شیمی
بتن
WATER
تصفيه آب
صنعت آب و برق
مصرف آب
فیلتراسیون غشایی
بهداشت آب
مدل سازی اطلاعات ساختمان
مدلسازی اطلاعات ساختمان
آب بحساب نيامده
آب بطری شده
صنعت آب
نمونه برداری
تصفیه خانه فاضلاب
رودخانه
آلاینده آب
خاک
روز جهانی آب
تصفیه خانه فاضلاب شهری
ته نشینی
نانو فيلتراسيون
شبکه جمع آوری
تصفيه
حفاری
سپتیک تانک
آرسنیک
پساب صنعتی
فاضلاب شهری
هیدروژئولوژی
رواناب
نیتریت
استفاده مجدد فاضلاب
خوردگی فلزات
اﺳﺘﺨﺮ
روان آب
سپتیک
دستورالعمل
ميكروارگانيسم
كيفيت
بهداشت
ایمنی
عمران
نقشه
بهداشت محيط
شبكه توزیع آب
شیر
شیر آلات
بیماری
خشكسالي
سازه بتنی
تصفیه خانه
سولفات
کانال
آبیاری تحت فشار
مصالح
صنعت آب و فاضلاب
فسفات
Wastewater
تاسیسات آبرسانی
Hardness Water
آب بند
ضربه قوچ
Water Stop
نقشه برداری
همایش
کتاب
کاویتاسیون
كلریناسیون
آب سطحی
استریلیزاسیون
کلی فرم
کشت باکتری
شبكه فاضلاب
مواد منعقد کننده
کلرسنجی
لوله آب
زغال فعال
کشاورزی
وبا
جریان
تلفات آب
DO
COD
کدورت
سيلاب
کیفیت میکروبی آب
واتر استاپ
ددت
حفر چاه



















